一、中央空调节能最佳方法
由于中央空调主要设备是风机水泵,所以节能最佳方法就是采用变频器。目前大多数中间空调还采用以往旧的控制方式,即:通过改变压缩机机组、水泵、风机启停台数,以达到调节温度的目的。
该调节方式缺点集中表现为如下几点:
●设备长时间全开或全闭,轮流运行,浪费电能惊人。
●电机直接工频启动,冲击电流大,严重影响设备使用寿命。
●温控效果不佳。当环境或冷热负荷发生变化时,只能通过增减冷热水泵的数量或使用挡风板来调节室内温度,温度波动大,舒适感差。
中央空调采用变频器后有如下优点:
●变频器可软启动电机,大大减小冲击电流,降低电机轴承磨损,延长轴承寿命。
●调节水泵风机流量、压力可直接通过更改变频器的运行频率来完
成,可减少或取消挡板、阀门。
●系统耗电大大下降,噪声减小。
●若采用温度闭环控制方式,系统可通过检测环境温度,自动调节风量,随天气、热负荷的变化自动调节,温度变化小,调节迅速。
●系统可通过现场总线与中央控制室联网,实现集中远程监控。
二、供水系统变频节能改造
无论是溴化锂机组或电制冷(氟利昂)机组的中央空调系统,主机自身的能量消耗有机组控制,机外的电力消耗组不能控制,而这部分的成本是相当高的,却通常被人忽视了。尤其是溴化锂机组,在额定状态制冷运用行时,机外水泵、冷却塔的电机耗电量约占总体能源消耗成本的30%(以每公斤油2元、每度电1元计算)。无论从环境保护角度还是用户切身利益角度,都应将中央空调系统设计成最节能的系统。采用变频器来控制机外水泵电机、冷却塔电机是最简单、最有效的节能措施。一般情况节电20%~50%,每年可节省机组及系统总运行费用的12%~20%,十分惊人。
1、冷却水泵变频控制
中央空调的冷却水泵的功率是根据空调冷冻机组的压缩机满负荷工作设计的,当环境温度及各种外界因素,冷冻机组不需要开启全部压缩机组,此时空调的冷凝系统所需要的冷却量也相应地减小,这时就可以通过变频调速器来调节冷却水泵的转速,降低冷却水的循环速度及流量,使冷却水的冷负荷被冷凝系统充分利用,从而达到节能目的。从我公司对中央空调的变频节能改造得出以下的数据,其冷却水泵、冷温水泵在低流量运行时,可以大幅度节省电力,尤其针对直燃机冷却水流量曲线的特点,采用变频控制,意义更大,从远大BZ型直燃机中央空调系统采用海利普变频器控制水泵测试数据为例:
当制冷量75%时,机组所需冷却水流量34%,水泵电耗约20%;
当制冷量50%时,机组所需冷却水流量22%,水泵电耗约15%。
2、冷温水泵变频控制
中央空调的冷媒水泵的功率是根据空调满负荷工作设计的,当宾馆、酒店、大厦需要的冷量或热量没有达到空调的满负荷,这时就可以通过变频器调速器来调节冷媒水泵的转速,降低冷媒水的循环速度,使冷量和热量得到充分利用,从而达到节能目的。如果制冷、采暖共用一台水泵,则冬季水泵流量只需50%,自然可大大节省电力;即使是冬夏分泵运行,也可在低负荷季节适当降低流量,如90%流量时,电耗约75%。
3、冷却塔风机变频控制
风机功率一般都较小,节电不如水泵明显。但风机采取变频控制能极大地有助于冷却水恒温,这对于机组制冷恒温极为关键;且能使机组溶液循环稳定,获得最大限度的节省燃料。冷却塔风扇低转速运行还能大幅度减少漂水,节省水源、延缓水质劣化、减少水雾对周围的影响。
4、采用变频器的其他益处
由于变频器的启动、停止过程是渐强、渐弱式,能消除电机启动对电网的冲击。并可避免电机因过载而引起的故障。
由于电机经常处于低负荷运行,能大幅度延长电机及水泵、风机的寿命,同时因没有启动、停止的冲击,加上流量的减少,管路承压及所受冲击力减小,故对管道、阀门、末端设备也起到了保护作用。另一方面,设备噪音、震动均减小,保护了环境。
5、中央空调机组外变频器的控制方式
●根据冷却水出/入口的温度改变水泵转速,调整流量;
●根据冷却水入口温度改变冷却塔风机转速,调整水温;
●根据冷温水出/入口的温差改变水泵转速,调整流量;
●根据冷却水出水的温度改变水泵转速,调整流量;
●根据冷媒水的回水温度改变水泵转速,调节税流量;
三、中央空调末端设备变风量机组变频控制
变风量机组也是中央空调系统重要的组成部分,其性能指标(风量、冷量、噪音、用电量)的优劣,除了变风量机组本身的性能外,更重要的还取决于控制的模式、控制器的性能、品质。
随着中央空调的不断普及,变风量机组调节控制器已经经历了三个发展阶段:
第一阶段:风阀调节。能起到调节风量的作用,但电能量消耗大、噪音大。
第二阶段:可控硅调压调速。能起到调节风量、冷量、节能的作用,对变风量机组的噪音有一定的改良作用,其缺点是体积大、可靠性稳定性低、故障率高。
第三阶段:变频调节。能最大限度的满足变风量机组对风量、冷量、噪音的调节要求,节能效果更明显,体积小,可靠性稳定性高。
目前,变频控制器以其特有的优势,正被中央空调业内人士所青睐。
中央空调调节冷冻/冷却泵转速的节电原理:
采用交流变频技术控制冷冻/冷却泵的运行,是目前中央空调系统节能改造的有效途经之一。
泵的负载功率与转速成3次方比例关系,即PN3,其中P为功率,N为转速;可见用变频调速的方法来减少水泵流量的经济效益是十分显著的,当所需流量减少,水泵转速降低时,其电动机的所需功率按转速的三次方下降。例如:
A. 当水泵流量下降10%(跟踪输出频率为45Hz)
则电动机轴功率P=(0.9)3P=0.729P即节电率27.1%
B.当水泵流量下降30%(跟踪输出频率为35Hz)
则电动机轴功率P=(0.7)3P=0.343即节电率65.7%
当冷水机负荷下降时,所需的水流量减少,通过电动机的调速装置降低泵的转速来减少水的流量,泵的轴功率相应减少,电动机的输入功率也随之减少。当用冷量增加,冷机负荷量增大,冷凝器进出水温差增大,变频器运行频率增加,水泵转速加快,水流量增加,从而维持温差恒定。反之亦然。从而达到理想的节能效果。
三晶变频器在中央空调上的应用
在我国经济快速发展的大背景下,由于房地产的快速发展需求,中央空调的市场需求呈现强劲的增长趋势。在市场容量不断增大的吸引下,越来越多的厂家加入到商用中央空调的领域。节能技术应用于中央空调系统,对提升中央空调自动化水平、降低能耗、减少对电网的冲击、延长机械及管网的使用寿命,都具有重要的意义。
中央空调是现代大厦物业、宾馆、商场不可缺少的设施,它能带给人们四季如春,温馨舒适的每一天,由于中央空调功率大,耗能大,加上设计上存在大马拉小车的现象,支付中央空调所用电费是用户一项巨大的开支。因为季节的变化、昼夜的变化、宾馆酒楼客人入住率的变化、娱乐场所开放时间的变化等等,从而导致中央空调系统对室内热源吸收量的变化,再加之工艺设计上电机功率设计有相当的富裕量,因此,存在明显的节电空间。将变频技术引入中央空调系统,保持室内恒温,对其进行的节能改造是降本增效的一条捷径。
█中央空调系统
图1所示为一典型中央空调机组系统图,主要由冷冻水循环系统、冷却水循环系统及主机三部分组成:

●冷冻水循环系统
该部分由冷冻泵、室内风机及冷冻水管道等组成。从主机蒸发器流出的低温冷冻水由冷冻泵加压送入冷冻水管道(出水),进入室内进行热交换,带走房间内的热量,最后回到主机蒸发器(回水)。室内风机用于将空气吹过冷冻水管道,降低空气温度,加速室内热交换。
●冷却水循环部分
该部分由冷却泵、冷却水管道、冷却水塔及冷凝器等组成。冷冻水循环系统进行室内热交换的同时,必将带走室内大量的热能。该热能通过主机内的冷媒传递给冷却水,使冷却水温度升高。冷却泵将升温后的冷却水压入冷却水塔(出水),使之与大气进行热交换,降低温度后再送回主机冷凝器(回水)。
●主机
主机部分由压缩机、蒸发器、冷凝器及冷媒(制冷剂)等组成,其工作循环过程如下:
首先低压气态冷媒被压缩机加压进入冷凝器并逐渐冷凝成高压液体。在冷凝过程中冷媒会释放出大量热能,这部分热能被冷凝器中的冷却水吸收并送到室外的冷却塔上,最终释放到大气中去。随后冷凝器中的高压液态冷媒在流经蒸发器前的节流降压装置时,因为压力的突变而气化,形成气液混合物进入蒸发器。冷媒在蒸发器中不断气化,同时会吸收冷冻水中的热量使其达到较低温度。最后,蒸发器中气化后的冷媒又变成了低压气体,重新进入了压缩机,如此循环往复。
█节能理论
●中央空调节能改造前的工况
在中央空调系统设计时,冷冻泵、冷却泵的电机容量是根据建筑物的最大设计热负荷选定的,都留有一定设计余量。由于四季气候及昼夜温差变化,中央空调工作时的热负荷总是不断变化。下图2为一民用建筑物的平均热负荷情况:

如上图所示,该中央空调一年中负荷率在50%以下的时间超过了全部运行时间的50%。通常冷却水管路的设计温差为5~6℃,而实际应用表明大部分时间里冷却水管路的温差仅为2~4℃,这说明制冷所需的冷冻水、冷却水流量通常都低于设计流量,这样就形成了中央空调低温差、低负荷、大工作流量的工况。
在没有使用节能系统前,工频供电下的水泵始终全速运行,管道中的供水流量只能通过阀门或回流方式调节,这必会产生大量的节流及回流损失,同时也增加了电机的负荷,白白消耗了许多电能。
中央空调水泵电机的耗电量约占中央空调系统总耗电量的30-40%,故对其进行节能改造具有很明显的节能效果。
●节能理论根据
由流体力学理论可知,离心式流体传输设备(如离心式水泵、风机等)的输出流量Q与其转速n成正比;输出压力P(扬程)与其转速n的平方成正比;输出功率N与其转速n的三次方成正比,用数学公式可表示为:
Q=K1n P=K2n2
N=QP=K3n3 (K1、K2、K3为比例常数)
由上述原理可知,降低水泵的转速,水泵的输出功率就可以下降更多。如将电机的供电频率由50Hz降为40Hz,则理论上,低频40Hz与高频50Hz的输出功率之比为(40/50)3=0.512。
实践证明,在中央空调系统中接入变频节能系统,利用变频技术改变水泵转速来调节管道中的流量,以取代阀门调节及回流方式,能取得明显的节能效果,一般节电率都在30%以上。同时变频器的软启动功能及平滑调速的特点可实现对中央空调的平稳调节,并可延长机组及管组的使用寿命。
█节能方案分析
中央空调各循环水系统的回水与出水温度之差,反映了整个系统需要进行的热交换量。因此,根据回水与出水的温度差来控制循环水的流量,从而控制热交换的速度,是首选的节能控制方法。
●冷冻水循环系统
冷冻水的出水温度是由主机的制冷效果决定的,通常比较稳定,因此冷冻回水温度可以准确的反映室内的热负荷情况。由此,对于冷冻水循环系统的节能改造,可以取回水温度作为控制目标,通过变频器对冷冻泵流量的自动调节来实现对室内温度的控制。
●冷却水循环系统
冷却水循环系统同时受室外环境温度及室内热负荷两方面影响,循环水管道单侧的水温不能准确反映该系统的热交换量,因此以出水与回水之间的温差作为控制室内温度的依据是合理的节能方式。在外界环境温度不变的情况下,温差大,说明室内热负荷较大,应提高冷却泵的转速,增大冷却水循环的速度;相应的,温差小则减小冷却泵转速。
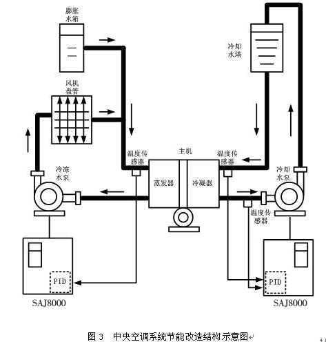
●方案结构示意图根据上述分析,可得出整个节能工程结构示意图如图3所示:

由上图,该节能方案的基本思路为:
分别在主机蒸发器回水处、冷凝器出水及回水处安装温度传感器,实时检测管网的温度,以模拟信号(0~10V或者4~20mA)反馈给变频器,通过变频器内置的PID运算输出相应的频率指令后自动调节水泵转速,从而调节各循环水的热交换速度,最终实现对室内恒温度的控制。需要特别说明的是,变频器内部在设计上集成了温差反馈处理功能,系统无须另配专用控制模块。
●电路控制方案
某公司LG中央空调机组数据如下表:
机组
机型
常用数量
备用数量
总计数量
中央
空调
冷冻泵电机
45KW(380V)
2台
1台
3台
冷却泵电机
75KW(380V)
2台
1台
3台
三台水泵中,春秋季节只用一台,备用两台;夏季高峰时常用两台,一台备用。
要求:一台变频运行,且可以通过人工方式进行切换,其他可通过人工方式直接启动到工频运行。
设计:3台水泵电机选配1台变频器。工作时可选择任意一台水泵做主泵、由变频器直接拖动并且变频运行(由内置PID进行闭环控制);其余两台水泵做辅泵、由人工依据制冷特点相应进行启停控制,使电机工频运行。如下图所示:

该方案使用SAJ8000系列通用变频器,市电节电旁路需要另配电控柜及电气配件。

图为LG中央空调机组
●变频节能系统特点
1、变频器界面为LED显示,监控参数丰富;键盘布局简洁、操作方便;
2、变频器有过流、过载、过压、过热等多种电子保护装置,并具有丰富的故障报警输出功能,可有效保护供水系统的正常运作;
3、加装变频器后,电机具有软启动及无极调速功能,可使水泵和电机的机械磨损大为降低,延长管组寿命;
4、变频器内部装有大容量滤波电容,可有效提高用电设备的功率因数;
5、该系统实现了对温度的PID闭环调节,室内温度变化平稳,人体感觉舒适。
█ 总结
将变频技术应用于中央空调系统,对提升中央空调自动化水平、降低能耗、减少对电网的冲击、延长机械及管网的使用寿命,都具有重要的意义。