建筑物按建筑规模和数量可分为大量性建筑和大型性建筑。大量性建筑指建造数量较多、相似性大的建筑,如住宅、宿舍、商店、医院、学校等;大型性建筑指建造数嚣较少,但单幢建筑体量大的建筑,如大型体育馆、影剧院、航空站、火车站等。
各种不同的建筑物,尽管它们的使用要求、空间组合、外形处理、结构形式、构造方式及规模大小等方面有各自的特点,但其基本构造是相似的,见图6-1。它们是由基础、墙或柱、楼板、地面、楼梯、屋顶、门窗等部分,以及其配件和设施,如通风道、垃圾道、阳台、雨篷、雨水管、勒脚、散水、明沟等组成。

房屋建筑工程图是工程技术的语言,它能够准确地表达建筑物的外形轮廓、尺寸大小、结构构造、装修做法等。故要求有关施工人员必须熟悉施工图的全部内容。
建筑工程图的内容
房屋施工图按专业不同可分为建筑施工图(简称建施)、结构施工图(简称结施)、设备施工图(给水排水施工图、暖通施工图、电气施工图)(简称设施)和装饰施工图(简称装施)等。
建筑施工图主要表达房屋建筑群体的总体布局,房屋的外部造型、内部布置、固定设施、构造做法和所用材料等内容,包括首页(图纸目录、设计总说明、门窗标等材料表等)、总平面图、建筑平面图、建筑立面图、建筑剖面图、建筑详图等。
其中, 图纸目录包括每张图纸的名称、内容、图号等; 设计总说明包括工程概况(建筑名称、建筑地点、建设单位、建筑占地面积、建筑等级、建筑层数);设计依据(政府有关批文、建筑面积、造价以及有关地质、水文、气象资料);设计标准(建筑标准结构、抗震设防烈度、防火等级、采暖通风要求、照明标准);施工要求(验收规范要求、施工技术及材料的要求,采用新技术、新材料或有特殊要求的做法说明,图纸中不详之处的补充说明。)
结构施工图主要表达房屋承重构件的布置、类型、规格及其所用材料,配筋形式和施工 要求等内容,包括结构布置图、构件详图、节点详图等。
设备施工图主要表达室内给排水、采暖通风、电气照明等设备的布置、安装要求和线路铺设等内容,包括给排水、暖通、电气等设施的平面布置图、系统图、构造和安装详图等。
装饰施工图主要表达室内设施的平面布置及地面、墙面、顶棚的造型、细部构造、装修材料与做法等内容,包括装饰平面图、装饰立面图、装饰剖面图、装饰详图等。
由此可见,一套完整的房屋施工图,其内容和数量很多。为了能准确地表达建筑物的形状,设计时图样的数量和内容应完整、详尽、充分,一般在能够清楚表达工程对象的前提下,一套图样的数量及内容越少越好。
建筑工程图的规定画法
建筑施工图应按正投影原理及视图、剖面和断面等的基本图示方法绘制。为了保证制图质量、提高效率、表达统一和便于识读,我国制定了国家标准GB/T 500012010《房屋建筑制图统一标准》和GB/T 501042010《建筑制图标准》,在绘制施工图时,应严格遵守标准中的规定。
1.比例 建筑物形体庞大,必须采用不同的比例来绘制。对于整幢建筑物、构筑物的局部和细部结构都分别予以缩小画出,特殊细小的线脚等有时需要放大画出。建筑施工图中,各种图样常用的比例见第一章。
2.图线 在建筑施工图中,为了表明不同的内容并使层次分明,须采用不同线型和线宽的图线绘制图形。图线按第一章介绍的规定和说明来选用。
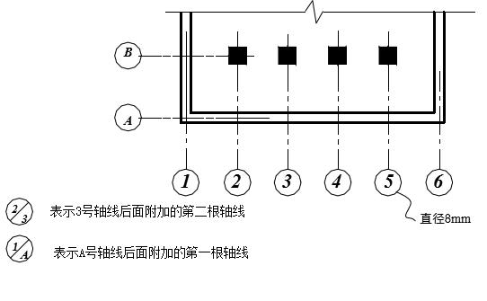
3.定位轴线及其编号 建筑施工图中的定位轴线是施工定位、放线的重要依据。凡是承重墙、柱子等主要承重构件,都应画上轴线来确定其位置。对于一些与主要构件相联系的非承重的次要构件,它的定位轴线一般用附加定位轴线。编号可用分数表示,分母表示前一轴线的编号,分子表示附加轴线的编号,用阿拉伯数字依次编号。
定位轴线用细单点长画线表示。并在线的端头画直径为8mm,详图上为10mm,在圆圈上编号。平面图上定位轴线应编号,宜标注在图样的下方与左侧。横向定位轴线应用阿拉伯数字,从左向右依次编写,竖向定位轴线应用大写拉丁字母,从下至上依次编写,其中I、O、Z不得采用。以免与数字1、0、2相混淆。如图所示。

4.尺寸、标高 尺寸单位除标高及建筑总平面图以米(m)为单位外,其余一律以毫米(mm)为单位。
标高是标注建筑物高度的一种尺寸形式。标高符号形式见图

标高有绝对标高和相对标高两种。
(1)绝对标高。我国把青岛附近某处黄海的平均海平面定为绝对标高的零点,其他各地标高都以它作为基准。
(2)相对标高。在建筑物的施工图上要注明许多标高,如果全用绝对标高,不但数字繁琐,而且不容易得出各部分的高差。因此,除总平面图外,一般都采用相对标高,即把底层室内主要地坪标高定为相对标高的零点,并在建筑工程的总说明中说明相对标高和绝对标高的关系,由建筑物附近的水准点来测定拟建工程的底层地面的绝对标高。
5.索引符号和详图符号 图样中的某一局部或某一构件和构件间的构造如需另见详图,应以索引符号索引,以便看图时查找相应的图样。索引符号和详图符号的编号方法见图

6.指北针及风向频率玫瑰图 在房屋的底层平面图上,应绘出指北针来表明房屋的朝向,其符号按国标规定绘制。
在建筑总平面图上,通常应绘制当地的风向频率玫瑰图,没有风向频率玫瑰图的城市和地区,则在建筑总平面图上只画指北针。
风向频率玫瑰图是根据当地的气象统计资料将一年中不同风向的吹风频率用同一比例画在十六个方位线上连接而成,图中粗实折线距中心点最远的顶点表示该方向吹风频率最高,称为常年主导风向。图中细实折线表示当地夏季6月、7月、8月三个月的风向频率,称为夏季主导风向。见图

7.图例及代号 建筑物和构筑物是按比例缩小画在图纸上的,对于有些建筑细部、构件形状以及建筑材料等,往往不能如实画出,也难以用文字注释来表达清楚,所以都按统一规定的图例和代号来表示,以得到简单明了的效果。因此制图标准中规定了各种图例。下面列出了一些常用的总平面图、建筑图的图例。



