三相交流异步电动机控制电路接线图的识读
控制电路接线图是表示电路连接关系的一种简图,它是根据电路原理图和各电器元件在控制箱(或控制柜)中的实际安装位置而绘制的,主要用于电器安装接线、检修,它常与电路原理图配合使用。在识读时应熟悉绘制电动机接线图的几个基本原则。
1.安装接线图的规律
1)接线图中,电器元件及设备的大小都是根据它的外形轮廓及实际尺寸按照统一的比例绘制。
2)接线图中,各电器元件的图形符号及文字符号要与电路原理图完全一致,凡是需要接线的端子一定要标注端子编号,并与原理图上相应的线号一致,同一根导线上连接的所有接线端子的编号应相同。
3)同一个元器件的所有部件(线圈、主触头、辅助触头)都应根据它的实际结构画在一起,并用点画线框起来;在几个或很多个电器元件四周如果画上虚线,表明这几个或很多个电器元件是安装在同一块控制箱上的。
4)不同控制箱之间或同一控制箱内外电器元件之间的连线,应通过接线端子板连接,电器互联关系以线束表示,走向相同的相邻导线可以绘制成一束线,连接导线应标明导线参数(如截面积:主回路导线采用4mm2绝缘铜线,控制回路采用1.5mm2绝缘铜线)。
2.接线图的识图方法
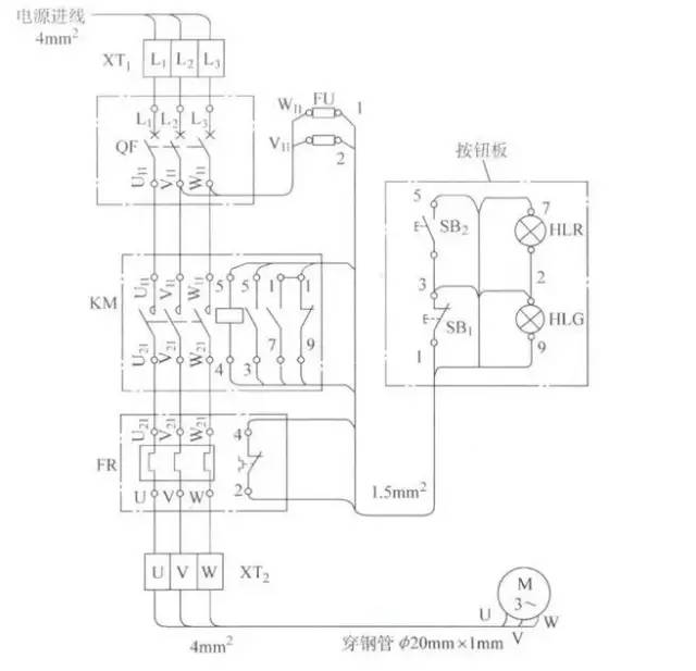
图4所示为带指示灯的电动机连续运行电路安装接线图。

图4 带指示灯的电动机连续运行电路安装接线图
1)与原理图对照识图。电动机安装接线图是根据电气原理图绘制的,看接线图时,只能知道电器元件的安装位置、接线方法、相互之间如何接线,但不能明显表示电器动作原理,特别是辅助电路,根本分辨不出各条小支路来,因此要搞清主电路和控制电路由哪些元器件组成,它们是怎样完成电器动作的,各个元器件在电器设备中的作用时什么,就必须对照电气原理图。
2)根据具有相同标号的导线是相连的这一原则,了解主电路和辅助电路的走向、连接方法和导线截面等。
①先看主电路。看主电路是从引入的电源线开始,顺次往下看,直至电动机,主要目的是知道三相电源线经过哪些电器元件到达电动机。如图4所示电路中,端子板XT1上L1、L2、L3分别与断路器QF入线端的L1、L2、L3是相连的,顺次往下看,QF的出线端U11、V11、W11分别与KM接线端的U11、V11、W11也是相连的,端子板XT2上的U、V、W分别与电动机接线端的U、V、W也是相连的。
主电路路径为:电源L1、L2、L3端子板XT1断路器QF接触器KM主触头热继电器FR端子板XT2电动机。
通过接线图还可以了解:主电路所用导线4mm2绝缘铜线;端子板至电动机间的导线应穿钢管保护。
②再看控制电路。看控制电路要从电源起始点(相线)开始,看经过哪些电器元件又回至另一相电源。如图4所示的电路中,从电源起始点L1开始,由于FU的入线端W11与主电路QF出线端的W11具有相同的标号,既表明它们是相连的,又表明控制电路是从此与主电路分开的,同理FU的出线端与SB1的入线端都有相同的标号1,它们也是相连的,最后经FR触点、断路器QF回到另一相电源L2。
控制回路为:电源L3断路器QF熔断器FU按钮SB1按钮SB2KM线圈热继电器辅助触点FR熔断器FU断路器QF电源L2。
通过接线图还可以了解:控制电路所用导线截面积为1.5mm2。
3.导线的连接方法
例如,图4中,3号线是SB1与SB2的连接线。接线时,可以按以下步骤:
1)先将导线一端剥去适当长度的绝缘层。
2)套上号码3,压在SB1的出线端上。
3)将导线的另一端引至SB2,截断导线。
4)剥去绝缘层后也套上线号3,并接在SB2的入线端子上。