井点降水的方法有:轻型井点;喷射井点;电渗井点;管井井点;深井井点
各类井点适应土层的渗透系数,降低水位深度参照表1.2.1

(1)轻型井点
轻型井点是沿基坑四周每隔一定距离埋入井点管(下端为滤管)至地下蓄水层内,井点管上端通过弯联管与总管连接,利用抽水设备将地下水从井点管内不断抽出,使原有地下水位降至坑底以下。如下图1.2.10所示:

图1.2.10 轻型井点全貌图
1) 轻型井点设备
轻型井点设备主要是由井点管、滤管(图1.2.11)、集水总管及抽水机组等组成。
井点管:井点管直径为38~50mm、长为5~7m(一般为6m);下端配有外径38~51mm,长1.0~1.2m滤管;滤管上的滤孔面积占表面积20%~25%;下端为铸铁头。
集水总管:集水总管为内径127mm的无缝钢管;每段长4m,上面装有与井点管连接的短接头;接头间距0.8m、1.2m、1.6m、2.0m。

图1.2.11滤管构造
1 钢管;2管壁上的孔;3塑料管;4细滤网 5粗滤网;6粗铁丝保护网;7井点管;8铸铁头

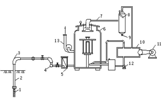
图1.2.12干式真空泵工作原理
1 滤管;2井点管;3弯联管;4集水总管;5过滤室;6水气分离器;7进水管;8副水气分离器;9放水口;10真空泵;11电动机;12循环水泵;13离心水泵
2)轻型井点布置
① 平面布置
基坑宽度小于6m,降水深度不大于5m,单排井点布置在地下水流上游;基坑宽度大于6m或土质不良,双排线状井点,布置在地下水流上游;基础面积较大,环形井点,并在四角加密;井点管距井壁边缘保持在0.7~1m,间距一般为0.8~1.6m。
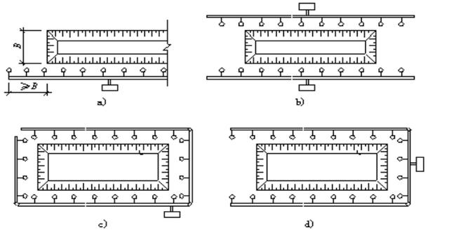
根据基坑(槽)形状,轻型井点可采用单排布置、双排布置、环形布置,当土方施工机械需进出基坑时,也可采用U形布置,如下图1.2.13

图1.2.13 井点的平面布置
a)单排布置;b)双排布置;c)环形布置(d)U形布置
② 高程布置
轻型井点的降水深度,在井点管底部(不包括滤管)处,一般不超过6m。对井点系统进行高程布置时,应考虑井点管的标准长度,井点管露出地面的长度(约0.2~0.3m),以及滤管必须在透水层内。

井点管的埋设深度H1,(如上图),可按下式计算:


单层轻型井点系统所能降低的水位,一般为3~6m。当用一层轻型井点达不到降水深度要求时,可采用二层轻型井点(图1.2.14),即先挖去第一层井点降水后所排干的土,然后再在其底部装设第二层点。

图1.2.14 二层轻型井点
1-第一层井点管;
2-第二层井点管;
3-原地下水位线;
4-降低后的地下水位线
3) 轻型井点计算
轻型井点的计算内容:涌水量计算;井点管数量与间距确定;抽水设备选择等。
井点计算由于受水文地质条件和井点设备等许多不易确定的因素影响,目前计算出的数值只是近似值。
井点系统的涌水量按水井理论进行计算。
① 水井的类型
水井根据其井底是否到达不透水层,分为完整井与非完整井。井底到达不透水层的称为完整井;否则为非完整井。
A 无压完整井-井底到达不透水层,且地下水无压力(图1.2.15a);
B 无压非完整井-井底未到达不透水层,且地下水无压力(图1.2.15b);
C 承压完整井-井底到达不透水层,两不透水层间为有压地下水(图1.2.15c);
D 承压非完整井-井底未到达不透水层,两不透水层间为有压地下水(图1.2.15d)

A 无压完整井基坑涌水量计算

图1.2.16 无压完整井基坑涌水量计算简图
(a)基坑远离地面水源;(b)基坑近河岩;(c)基坑位于两地表水体之间;(d)基坑靠近隔水边界
根据基坑是否邻近水源,分别计算如下:
(a)基坑远离地面水源时(图1.2.16a)




B 无压非完整井基坑涌水量计算

图 1.2.17 无压非完整井涌水量计算简图
(a)基坑远离地面水源;(b)基坑近河岸,含水层厚度不大;(c)基坑近河岸,含水层厚度很大

C 承压水完整井基坑涌水量计算

图 1.2.18 均质含水层承压完整井涌水量计算简图
(a)基坑远离地面水源;(b)基坑近河岸;(c)基坑位于两地表水体之间

D 承压水非完整井基坑涌水量计算

E 大井法在基坑涌水量计算中的应用
大井法将场地水文地质条件概化成均值、等厚的含水层,再利用裘布依井流推导出来的计算公式进行求解。
根据施沉井群分布,沉井群的基坑可以概化为带状大井, 设计要求整个沉井区水位降低基本一致,相当于一个大井的底。

沉井群布置成L型(图1.2.20) ,开挖基坑形状不规则,由于基坑周围含水层为层状非均值,故可以将L型的弯曲段拉直概化成一个长矩形基坑,图1.2.20虚线所示经试算分析,若采用圆型大井计算,结果偏大,故只适宜采用窄长公式计算基坑涌水量。

③ 轻型井点的施工
轻型井点系统的施工,主要包括施工准备、井点系统安装与使用。
井点系统的安装顺序是:挖井点沟槽、铺设集水总管冲孔、沉设井点管、灌填砂滤料用弯联管将井点管与集水总管连接安装抽水设备试抽。
井点管的沉设方法,常用的有下列两种:用冲水管冲孔后,沉设井点管;直接利用井点管水冲下沉。
冲管直径50~70mm;长度比井点管长1.5m;水压0.6~1.2MPa;孔径不小于300mm;冲孔深度比滤管底部低0.5m。

1-冲管;2-冲嘴;3-胶皮管;4-高压水泵;5-压力表;6-起重机吊钩;7-井点管;8-滤管;9-填砂;10-粘土封口
井孔冲成后,应立即拔出冲水管,插入井点管,并在井点管与孔壁之间,填灌干净粗砂做砂滤层,砂滤层厚度一般为60~100mm,填灌高度至少达到滤管顶以上1~1.5m,以保证水流畅通。上端地面处0.5~1m间用粘土填实封口。
④ 轻型井点的使用
井点管使用时应连续抽水,否则井管易堵塞或使边坡塌方。
⑤ 超轻型井点降水设备




⑥横插滤水管集水法
横插滤水管集水法,实际上是轻型井点方法的变化应用,即将普通轻型井点中自地面向下竖插的滤水管(井管)改由基坑立端面沿滞水带向内横(水平)插,各滤水管(井管)仍按照轻型井点的工艺汇集连接至真空泵(如图1.2.22)


⑦滤水管间隔增减长度法



(2)管井井点
管井井点就是沿基坑每隔一定距离设置一个管井,每个管井单独用一台水泵不断抽水来降低地下水位。在土的渗透系数大(20~200m/d)、地下水量大的土层中,宜采用管井井点。
管井井点的设备主要是由管井、吸水管及水泵组成。
管井可用钢管管井和混凝土管管井等。
吸水管可采用直径为50~100mm的钢管或胶皮管
水泵可采用2~4英寸潜水泵或单级离心泵。
(3)深井井点(相对于管井井点,主要是水泵的更换)
深井井点降水是在深基坑的周围埋置深于基底的井管,通过设置在井管内的潜水泵将地下水抽出,使地下水位低于坑底。
适于渗透系数较大(10~250m/d),土质为砂类土,地下水丰富,降水深,面积大,时间长的情况,降水深可达50m以内。

(4)喷射井点
喷射井点是以高压水泵或高压空气为动力能源,通过管路系统往井管内喷射高速水气流,高速水气流穿过喷射器时形成瞬时真空,将地下水吸出。喷射井点理论降水深度最大可达20m,在实际应用过程中,由于井损的影响,喷射井点降水深度一般不超过15m。
喷射井点的不足在于长时间降水后,喷嘴容易损坏,喷射井点无法正常工作,导致高压水泵喷射的高速水流倒灌。
(5)电渗井点
对于渗透系数很小的土(K小于0.1m/d),因土粒间微小空隙的毛细血管作用,可以采用的方法。电渗井点是井点管作阴极,在其内侧相应地插入钢筋或钢管做阳极,通入直流电后,在电场的作用下,使土中的水流加速向阴极渗透,流向井点管。这种方法耗电多,只在特殊情况下使用。
(6)真空深井井点

真空深井井点是近年来上海等软土地基地区深基坑施工应用较多的一种深层降水设备,主要适应土壤渗透系数较小情况下的深层降水,能达到预期的效果。
真空深井井点即在深井井点系统上增设真空泵抽气集水系统。
对于渗透系数小的粘土、粉质粘土、粘质粉土层等降水效果差。随着技术的发展, 负压真空被引入用于辅助加速地下水往井内汇集, 提高排水效率及降水效果, 形成常规真空管井降水工艺。
(7)超强真空降水井

