
管道是指输送介子的通道。
二、管道工程施工工艺
是指管道工程施工的全过程。主要包括:
1. 管材、管件的选用、测绘;
2. 支架制作安装;
3. 管道(段)预制安装;
4. 设备、容器、卫生器具、附件以及构筑物安装;
5. 管道及设备的保温、试验、试运转(行)等。
三、管道工程图


四、管道交叉与重叠
1. 管道交叉

2. 管子重叠

五、管道工程图中常用的表示方法
1. 常用线型

2. 常用管线代号

3. 管道的坡度坡向

4. 管道标高表示
(1)给排水工程图样中室内工程应标注相对标高。
(2)室外工程宜标注绝对标高,当无绝对标高资料时,可标注相对标高,但应与总图一致。
(3)压力管道(如生活管道、热水给水管、热水回水管等)应标注管中心标高。
(4)重力管道(排水管道)宜标注管内底标高。
第二章 建筑给排水工程识图与施工工艺
第一节 基础知识
一、给排水工程分类


二、室内给水系统的基础知识

2. 室内给水系统的组成

①引入管:自室外给水管将水引入室内的管段,也称进户管。
②水表节点

③给水管道:包括干管、立管和支管。
④给水附件:如阀门、过滤器、配水龙头等。
⑤增压和储水设备:水泵、水箱等。
⑥室内消防设备。
3. 建筑给水系统的给水方式
(1)直接给水方式

(2)水箱的给水方式
(3)水泵的给水方式

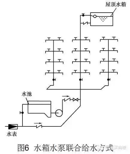
(4)水池水泵水箱联合给水方式

(5)单设气压给水设备的给水方式
气压给水装置可分为变压式和定压式两种。

(6)分区给水方式
城市供水压力不足,多层建筑只能满足下部几层的用水而不能供到上部楼层时,为了能充分利用室外管网的压力,常将室内给水系统分为上下两个供水区。
4. 室内给水系统的管路布置
(1)下行上给式
如图3、图5、图6所示
(2)上行下给式
如图9所示
(3)两种兼用的管路布置
(4)环状式


三、室内排水系统的基础知识
1. 室内排水系统的分类
(1)生活排水系统
①生活污水排水系统:来自于大、小便器(槽)的粪便污水。
②生活废水排水系统:来自于浴盆、洗脸盆、洗涤盆、洗衣机等的洗涤、沐浴水。
(2)工业排水系统
①生产污水:工业生产中排出的受污染严重的水,由于工艺不同水质差异很大。
②生产废水:工业生产中排出的受轻度污染的水,如工业冷却水。
(3)雨水排水系统
雨水排水系统是排除屋面雨水和雪水的。雨雪水比较清洁,可不经处理排入水体。
(4)其他排水
从公共厨房排出的含油脂的废水,经隔油池处理排入废水管道,冲洗汽车的废水,也需单独收集,局部处理后排放。还有游泳池排水等。
2. 室内排水系统的组成

(1)卫生器具或生产设备受水器
它是室内排水系统的起点,污水、废水从卫生器具排水栓经器具内的水封装置或器具排水管连接的存水弯排入排水管系统。
(2)排水管道
①器具排水管
②横支管
③立管
④排出管
(3)通气管
排水管必须和大气相通,以保证管内气压恒定,维持重力流状态。
(4)清通设备
①检查口
②清扫口
③检查井

(5)辅助设备
1)地漏
2)常用的水封装置


四、常用管材及附件
(一)建筑内部给水常用管材及附件
1. 钢管及其管道连接方法


掌握管件的连接及连接方法并能计算出给水管道系统中所需管件是对管道图熟悉程度的一个重要标志。在给水系统图中,管件并无特殊图例,这时只能根据管径尺寸的标注和管向的变化计算出各种管件。如下表为常见的管件计算举例。

2. 给水铸铁管及其管件

3. 给水塑料管
由于镀锌钢管易锈蚀、腐化水质的问题,因此给水塑料管的应用日趋广泛,在发达国家和我国部分城市已限制镀锌钢管在建筑生活给水系统中使用。


4. 附件
(1)给水附件
1)配水附件
配水附件的形式较多,有早期用于洗涤盆、污水盘、洗槽上的球形阀式配水龙头,旋转90即可完全开启的旋塞式配水龙头,用于洗脸盆、浴盆上冷热水混合龙头,沐浴用的莲蓬头,化验盆使用的鹅颈三联龙头,医院使用的脚踩龙头,以及延时自闭式龙头和红外线电子自控龙头等。
2)控制附件

(二)建筑内部排水常用管材及附件
1. 排水铸铁管及其管件
直径为50~200mm,壁厚一般为4~7mm,直管长度一般为1.0~1.5m,其管端形状只有承插式一种,接口形式为承插连接。

2. 塑料管及其管件
国家建设部等部门已明确指出,要求城市新建多层建筑必须使用排水塑料管。
DN50、75、100、150。长度4~6m。

3. 排水管道附件
(1)存水弯(水封管)
是设置在卫生器具排水支管上及生产污(废)水受水器泄水口下方的排水附件,其构造一般有S型和P型两种。
S型存水弯--适用于排水横管距卫生器具出水口较近位置的连接。
P型存水弯--适用于排水横管距卫生器具出水口较远位置的连接。
当卫生器具的构造已有存水弯时,在排水口以下可不设存水弯。
(2)检查口与清扫口--管道清通时使用
检查口--是一个带盖板的开口短管。安装在排水立管上,安装高度从地面至检查口中心为1.0m。
清扫口--一般设在排水横管上,清扫口顶与地面相平。横管始端的清扫口与管道垂直的墙面距离不得小于0.20m。当采用管堵代替清扫口时,为了便于清通和拆装与墙面的净距不得小于0.4m。
埋地管道上的检查口应设在检查井内,检查井直径不得小于0.7m。
(3)通气帽
在通气管顶端应设通气帽,以防止杂物进入管内。
甲型通气帽--采用20号铁丝编绕成。
乙型通气帽--采用镀锌铁皮制成。
第二节 建筑给排水工程识图方法
一、建筑给排水工程施工图的识图

给水平面图主要反映的内容:
1)表明用水房间在建筑中的平面位置;
2)表明室外水源接口位置、底层引入管位置以及管道直径等;
3)表明给水管道的主要位置、编号、管径。支管的平面走向、管件及有关平面尺寸等。
4)表明用水器材和设备的位置、型号及安装方式等。
1. 室内给排水管道的图示方法与标注
1)欲省略的管道在适当位置用S断开,以示省略。
2)用DN表示管径(公称直径),以mm为单位,且一般不予注写。
3)有关管道连接件及配件(如短接、活接头、堵头等)在图中均不标注,弯
头、三通等仅表示相应管子的直径。
2. 室内给排水施工图的识图方法
应按照从水的引入到污水的排出这条主线进行。
识图时,先从目录入手,了解设计说明,根据给排水系统的编号,依照 室外管网引入管水表井干管支管配水龙头(或其他用水设备)卫生洁具洁具排水管(常设有存水弯)排水横管排水立管排出管检查井,顺序认真细读。然后将平面图和系统图结合起来,相互对照识图。
(1)平面图识图时应掌握的主要内容和注意事项
1)查明卫生器具、用水设备(开水炉、水加热器等)和升压设备(水泵、水箱等)的类型、数量、安装位置、定位尺寸。卫生器具和设备通常是用图例画出来的,它只能说明器具和设备的类型,而不能具体表示各部分的尺寸及构造,因此在识图时必须结合有关详图或技术资料,搞清楚这些器具和设备的构造、接管方式和尺寸。
2)弄清给水引入管和污水排出管的平面位置、走向、定位尺寸,与室外给排水管网的连接形式、管径及坡度等。
给水引入管上一般都装有阀门,阀门若设在室外阀门井内,在平面图上就能完整地表示出来。这时,可查明阀门的型号及距建筑物的距离。
污水排出管与室外排水总管的连接,是通过检查井来实现的,要了解排出管的长度,即外墙至检查井的距离。排出管在检查井内通常采用管顶平接。
3)查明给排水干管、立管、支管的平面位置与走向、管径尺寸及立管编号。从平面图上可清楚地查明是明装还是暗装,以确定施工方法。
4)消防给水管道要查明消火栓的布置、口径大小及消防箱的形式与位置,消火栓一般装在消防箱内。消防箱底距地面1.10m,有明装、暗装和单门、双门之分,识图时也要注意搞清楚。
5)在给水管道上设置水表时,必须查明水表的型号、安装位置,以及水表前后阀门的设挡情况。
6)对于室内排水管道,还要查明清通设备的布置情况,清扫口和检查口的型号和位置。
7)对于雨水管道,要查明雨水斗的型号及布置情况,并结合详图搞清雨水斗与天沟的连接方式。
(2)系统图识图时应掌握的主要内容和注意事项
1)查明给水管道系统的具体走向,干管的布置方式,管径尺寸及其变化情况,阀门的设置,引入管、干管及各支管的标高。识图时按引入管、干管、立管、支管及用水设备的顺序进行。
2)查明排水管道的具体走向,管路分支情况,管径尺寸与横管坡度,管道各部标高,存水弯形式,清通设备设置情况,弯头及三通的选用等。识图时一般按照卫生器具或排水设备的存水弯、器具排水管、横支管、立管、排出管的顺序进行。为保证水流畅通,根据管道敷设位置往往选用45弯头和斜三通,在分支管的变径有时不用大小头而用主管变径三通。在识图时应随时根据有关规程和习惯做法将所需支架的数量及规格确定下来,在图上做出标记并做好统计。明装给水管道通常采用管卡、钩钉固定。
(3)详图的识图
包括节点图、大样图、标准图,主要是管道节点、水表、消火栓、水加热器、开水炉、卫生器具、过墙套管、排水设备、管道支架等的安装图。
4. 识图实例
依据工程图纸进行。
第三节 建筑给排水工程施工工艺
一、室内给水系统安装
室内给水管道的安装包括引入管、干管、立管、支管的安装。
1. 敷设形式

2. 室内给水管道设备安装顺序与原则
遵循先地下后地上,先大管后小管,先主管后支管的原则。若管道交叉发生矛盾时,应小管让大管,给水管让排水管,支管让主管。
管道安装具体顺序如下:

3. 室内给水管道的安装
(1)引入管安装
1)直接埋地敷设
通常埋深在当地冰冻线以下。
2)地沟敷设
大孔性土地区应地沟敷设。
3)引入管穿过墙基础的做法
应预留孔洞或预埋钢套管。DN+200,间隙用黏土填实,两端用1:2水泥砂浆封口。
(2)水平干管安装
安装时先装支架,然后铺设。通常采用角钢悬臂式支架,其间距见表。

铺管时,坡度为0.005坡向室外泄水装置。穿墙时应设套管,内填石棉绳。
(3)立管安装
穿楼板应预留孔洞。为便于检修时不影响其他立管正常供水,每根立管上始端应设阀门和活接头各1个。穿楼板时应设套管,内填石棉绳。管卡固定。
(4)支管安装
始端应安装阀门和活接头。坡度0.005,坡向立管或用水点。用托钩或管卡固定。
4. 阀门安装
通常采用闸阀或截止阀,其中DN50以上常用法兰式闸阀;DN50以内常用丝扣式截止阀。
5. 水龙头安装
6. 水表安装
通常设在两个位置:一是装在引入管上,称为进户水表,以计量整个建筑物的用水量;二是装在居住建筑的各户厨房内,称为用户水表。
安装形式分为设旁通管和不设旁通管2种。
7. 水箱
(1)水箱的形状和材料
水箱的形状,有圆形、方形和矩形,也可根据需要设计成其他任意形状。
水箱的材料采用金属(如钢板焊制,但需作防腐处理。有条件时也可用不锈钢板焊制)或非金属(如塑料、玻璃钢及钢筋混凝土等,较耐腐蚀性,在木材多处亦可采用木材)。
(2)水箱的配管
①进水管

②出水管
③溢流管
④泄水管
⑤通气管
⑥水箱信号装置

8. 室内给水管道的压力试验与清洗
室内给水管道安装完毕后应进行水压试验,试验压力标准:生活给水0.6MPa,消防、生产给水0.9MPa。水压试验时,应将水表前的阀门关闭。
生活给水管道在交付使用前必须消毒。热水供应系统竣工后必须进行冲洗。
二、室内排水系统安装
1. 施工顺序:

2. 管件选用
大便器、地漏等大口径排出口的卫生器具,采用P或S形存水弯(材质与其管材材质相同)。洗脸盆、浴盆等小口径排出口的卫生器具,采用玻璃钢S,P形存水弯。90度弯头以两个45度弯头代替。三、四通采用斜式。建筑物高度在6层之内且卫生器具(大便器)较少时,可采用2个45度弯头代替出户大弯。
3. 排水管道安装
(1)排出管安装
通常为埋地铺设,埋深在当地冰冻线以下;排出管安装完毕后,应进行灌水试验,经检验合格后方可回填土。
(2)排水立管安装
排水立管垂直安装,每层楼设角钢支架1个。
(3)透气管安装
应垂直安装。出屋面0.3m。
(4)排水横支管安装
通常底层埋地或地沟铺设,二层及以上多采用悬臂式角钢支架沿墙架空铺设,间距不大于2m。
(5)器具排水管安装
底层为埋地或地沟铺设,二层及以上多采用吊卡架空铺设,吊卡间距不大于2m。
5. 卫生器具
(1)便溺用卫生器具
1)大便器
①坐式大便器

②蹲式大便器

③大便槽
2)小便器

(2) 沐浴用卫生器具
1)洗脸盆

2)盥洗槽
3)浴盆

4)淋浴器
(3)洗涤用卫生器具
1)洗涤盆
2)污水盆(池)


第三章 采暖工程识图与施工工艺
第一节 基础知识
一、采暖系统的组成


二、供暖系统的分类

三、室内热水采暖系统的敷设形式
1. 自然循环上供下回式系统

2. 机械循环上供下回式系统

3. 机械循环下供下回式系统
4. 机械循环中供式系统

5. 高层建筑热水采暖系统的敷设方式
(1)分层式供暖系统

6. 水平式供暖系统

四、采暖系统管材、管件、阀门及采暖设备
1. 管材、管件
通常采用焊接钢管或无缝钢管。
2. 阀门
常用阀门有截止阀、闸阀、蝶阀、止回阀和调节阀等。
3. 散热设备
散热器、暖风机和辐射板。
第二节 识图方法与实例
一、采暖工程图的组成

二、采暖工程土识读方法
识图顺序:先采暖平面图,再对照采暖平面图识读采暖系统图后识读详图。
1. 采暖平面图的识读方法
先底层、中间层、顶层的采暖设备,再由热力入口(热媒入口)起,顺序识读供汽(水)干、立、支管及凝(回)水支、立、干管。
2. 采暖系统图的识读方法
从热力入口(热媒入口)起,沿汽(水)流的方向识读。供汽(水)总管、供汽(水)干管、各供汽(水)立管、各组散热器的供汽(水)支管、各组散热器的凝(回)水支管、各凝(回)水立管、凝(回)水干管、凝(回)水总管。