建筑给水排水施工图的组成
建筑给水排水施工图是进行给水排水工程施工的指导性文件,它采用图形符号、文字标注、文字说明相结合的形式,将建筑中给水排水管道的规格、型号、安装位置、管道的走向布置以及用水设备等相互间的联系表示出来。根据建筑的规模和要求不同,建筑给水排水施工图的种类和图样数量也有所不同,常用的建筑给水排水施工图主要包括说明性文件、系统图、平面图、详图、给水排水支管图。
说明性文件
说明性文件包括给水排水工程的设计说明、图样目录、图例等。
设计说明主要阐述整个给水排水工程设计的依据、施工原则和要求、建筑特点、安装标准和方法、工程等级、工艺要求及有关设计的补充说明等。
图样目录包括序号、图样名称、编号和张数等。
图例即图形符号,一般只列出与设计有关的图例,包括给水排水管道的标志、管道附件、用水设备的图例,以供造价人员参考。
系统图
给水排水工程系统图包括给水系统图、排水系统图、雨水系统图等,它是用符号和线段概略表示给水排水管道的竖向布置、管道的走向以及楼层标高的一种简图,是表现系统中各管道和用水设备器具的上下、左右、前后之间的空间位置及其相互连接关系的图样。
通过系统图,可以清楚地了解整个建筑物内给水排水管道的竖向布置情况以及管道的规格、管道在每层的敷设高度、管道在每层将要将要连接的设备等情况,可以了解整个工程的供水、排水全貌和管路走向关系。
图2-1所示为某住宅楼给水工程的系统图。

平面图
平面图是表示给水排水工程管道支管平面走向布置及与用水设备连接情况等的平面布置图,是进行给水排水工程安装的主要依据。
给水排水平面图是以建筑平面图为依据,在图上详细绘出给水排水进水、排水管道的平面走向,立管、用水设备等的相对安装位置,并且详细表示出管道的型号、规格等。并通过图例符号将某些系统图无法表现的设计意图表达出来,用以具体指导施工,如给水排水管道的进户长度等。
图22所示为某住宅楼给水排水平面图。平面图按工程复杂程度每层绘制一张或多张,但高层建筑中,形制一样的多个楼层可以只绘制一张标准层平面图。

给水排水平面图只能反映给水排水总进户管、排水管的位置,以及其他给水排水立管的相对位置,不能反映其安装高度。安装高度可以通过说明或文字标注进行了解,另外还需详细了解建筑结构,因为管道的走向和布置与建筑结构密切相关。
详图
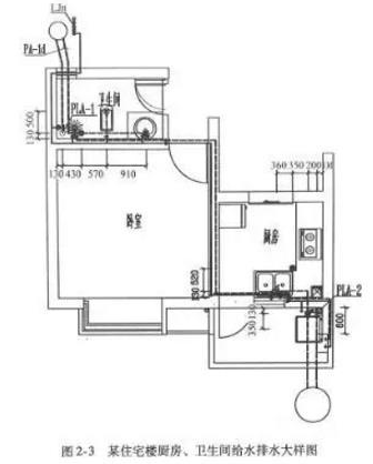
给排水工程详图一般是为了详细表达某一部分的给水排水情况,平面详图一般称为大样图。例如:厨房、卫生间给水排水大样图。它是表示给水排水工程中用水设备、器具和管道节点的详细构造、尺寸及安装要求的图样(见图2-3)。
详图中标注的尺寸可供造价人员计算工程量和材料用量时使用。

给水排水支管图
给水排水支管图是用以指导厨房、卫生间给水排水管道施工用的详图,它能准确地反映给水排水支管在建筑空间的具体走向,以及给水排水支管与其他用水设备的连接方式、连接管道的垂直高度。
给水排水大样图和给水排水支管图一般放在一起。在识读的过程中,需要将它们结合起来阅读,把握给水排水支管的空间走向。图2-4所示为某住宅厨房、卫生间给水支管图。
在一般工程中,一套施工图的目录、说明、图例、设备材料明细表、系统图、平面图是必不可少的,其他类型的图样设计人员会根据工程的需要而加入。

补充知识
1.卫生设备和其他设备通常用图例表示,只能说明器具和设备的类型,不能表示各部分的具体结构和外部尺寸。所以,必须参考技术资料和有关详图,将其构造、配管方式、安装尺寸等弄清,便于准确地计算工程量和施工。
2.给水引入管上一般都装设阀门,若阀门设在室外阀门井中,在平面图上就能表示出来,要查明阀门的规格型号及离建筑物的距离。污水排出管与室外排水管的连接,是通过检查井来实现的,要了解排出管的管径、埋深及离建筑物的距离。
3.平面图上的管线虽然是示意性的,但是它还是按照一定比例绘制的,因此,在计算平面图的工程量时,可以结合详图,图注尺寸或用比例尺进行计算。在计算时,每一个立管都要进行编号,且要与引入(出)管的编号统一。
4.识图时应明确各部分给水管道的空间走向、标高、管道直径及其变化情况,阀门的设置位置和规格、数量,引入管、干管和各支管的标高。识读时,可按引入管干管支管给水配件及附件的顺序进行阅读和计算。
5.明确各部分排水管道的空间走向、管路分支情况、管道直径及其变化情况,弄清横管的坡度、管道各部分的标高、存水弯的形式、清通设施的设置情况。识读时,可按卫生设备器具卫生器具排水管排水横支管立管出户管的顺序进行阅读计算。
6.一般来说,识读给排水施工图时,应首先查看设计及施工说明,明确设计要求,然后将给水和排水分开阅读,把平面图和系统图对照起来看,最后阅读详图和标准图。
7.在给排水施工图上一般不表示管道支架,但在识图时要按照有关规定,确定其数量和位置。给水管道支架一般采用管卡、钩钉、吊环和角钢托架;铸铁排水立管通常用铸铁立管卡子,固定在承口下面,排水横管上则采用吊卡,一般为每根管一个,最多不超过2m。