一、控制回路的基本要求
1.能进行手动跳、合闸和由继电保护与自动装置实现自动跳、合闸,并在跳、合闸动作完成后,自动切断跳合闸脉冲电流(因为跳、合闸线圈是按短时间带电设计的)。
2. 能够反应断路器的分、合闸位置状态。
3. 能监视下次操作时分、合闸回路的完整性。
4. 具有防止断路器多次重复动作的防跳回路。
5. 有完善的跳、合闸闭锁回路。
二、典型的控制回路
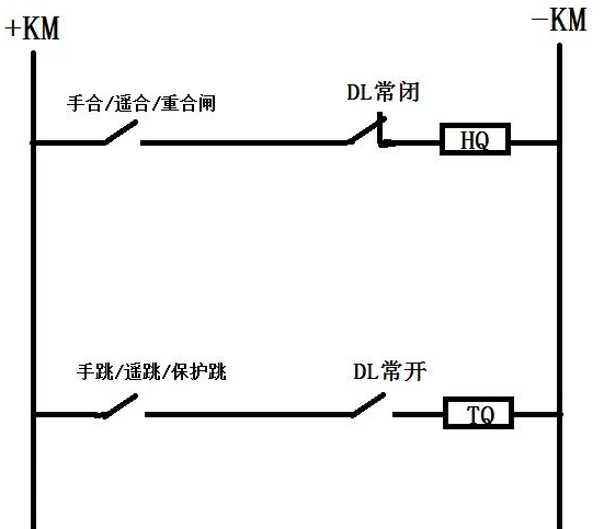
01、基本的跳、合闸回路

上图为简化后的跳、合闸原理图,+KM和-KM代表正、负电源,DL为断路器辅助触点,HQ、TQ分别为合、跳闸线圈。
注意:手合/遥合/重合闸动作接点并不是同一个合闸出口接点,手跳/遥跳/保护跳也不是同一个跳闸出口接点,此处简化是为了方便理解。
假定断路器在合闸状态,断路器辅助接点DL常开接点闭合。当保护装置发跳闸命令,跳闸出口接点闭合,通过正电源跳闸出口接点DLTQ负电源构成回路,跳闸线圈TQ得电,断路器跳闸。断路器完成跳闸动作后,DL常开接点断开跳闸回路,DL常闭接点闭合,为下次合闸做准备。断路器合闸过程同理,此处不再赘述。
利用DL常开接点断开跳闸电流,一是为了防止跳闸出口接点粘连造成跳闸线圈TQ烧坏(因为TQ的热容量是按短时通电来设计的);二是因为如果由跳闸出口接点来断开跳闸电流,由于接点的断弧容量不够,容易造成接点烧坏,这就为下一次保护跳闸(或合闸)埋下了隐患且不易被发现。
02、 监视回路

以上的回路是不能满足实际需要的,前面提到的控制回路的基本要求,控制回路应该能够反映断路器的位置状态以及跳合闸回路的完整性。所以我们在回路中增加了TWJ、HWJ来监视跳闸回路、合闸回路的完整性。图中用绿色表示。HWJ和TWJ分别为合、分闸监视继电器。
当开关在分位时,DL常闭触点闭合,TWJ继电器所在回路导通,TWJ动作,在本图下方的TWJ常开触点闭合,分位指示灯点亮,反应断路器在分闸位置,合闸回路完好。同理合位指示灯亮时,指示断路器在合闸位置,跳闸回路完好。
此时有一个问题需要思考?在分闸监视回路导通时,有电流流过合闸线圈HQ,会不会引起断路器合闸误动作?
答案是不会的,因为在分闸监视回路中串入了限流电阻R,回路中流经的电流会很小,低于合闸线圈HQ的启动电流值,因此并不会合闸。
03、 跳、合闸保持回路

在分、合闸操作时,发出的遥合/分指令一般为几百毫秒的高电平脉冲,为防止该脉冲在分、合闸操作结束前失效,保证分、合闸动作完全,需要加入保持回路。直观上讲就是为了防止跳、合闸出口接点先于DL辅助接点断开,导致分、合闸动作未完成,因此增加了跳、合闸自保持回路。详见图中蓝色部分。其中HBJ和TBJ分别代表合、跳闸保持继电器,S1代表储能弹簧的行程节点。
当合闸操作时,HBJ继电器导通,HBJ常开触点闭合,这时无论合闸出口接点是否断开,合闸回路都会通过HBJ触点导通,完成合闸操作,此时无论合闸出口接点是否先于DL辅助接点断开,都不会影响断路器合闸。分闸同理。
但是增设HBJ继电器有一个弊端,发出合闸命令HBJ动作后,此时合闸回路的通断完全由辅助接点DL决定,如果弹簧未储能,断路器无法正常合闸,DL常闭触点就一直闭合,合闸电流一直存在,易烧毁HQ,所以要串入储能弹簧的行程节点S1。
04、合后继电器(KKJ)
断路器分、合闸操作一般有就地手动、远方遥控以及保护装置自动控制三种方式,控制回路应该具有区分保护装置动作和人为操作断路器的功能,所以还应加入合后继电器(KKJ),详见图中紫色部分。

前面我们介绍过手合/遥合/重合闸并不是一个接点,结合图中的紫色部分我们可知:
CHJ为重合闸接点,TJ为保护跳闸接点,YHJ为遥控合闸接点
YTJ为遥控分闸接点,HHJ为合后继电器,QK为开关操作把手
简单介绍一下QK开关把手

当把手位置在远方时,③④、⑤⑥接点导通,可进行遥控操作。
当把手位置在就地合闸时,①②接点导通,完成就地合闸操作。
当把手位置在就地分闸时,⑦⑧接点导通,完成就地分闸操作。
图中的KKJ继电器为双位继电器,当手动(遥控)合闸时,KKJ继电器动作,置1,并且始终保持直到分闸才返回;当手分/遥分触点闭合时,KKJ继电器返回,置0,并且始终保持直到合闸才返回。
由于存在二极管(单向导通),CHJ和TJ是不会触发KKJ继电器的,KKJ的作用是用来判断是正常的分合闸操作,还是故障时保护装置的跳合闸动作。当正常的分合闸操作时,KKJ应变位,当保护动作跳合闸时,KKJ应不变位。KKJ的常开接点提供给事故总信号以及重合闸装置使用。
05、防跳回路
所谓防跳并不是防止跳闸而是防止跳跃。跳跃指的是由于某种原因,造成断路器不断重复跳-合-跳-合-跳的过程。导致跳跃的原因如下:

发生跳跃会导致导致故障电流多次冲击,损坏断路器甚至爆炸。防跳回路详见图中红色部分,其中TBJV为防跳继电器。

当保护装置动作时,跳闸回路中有电流流过,防跳回路中的TBJ常开触点闭合,此时如果发生合闸触点黏连的情况,合闸命令一直发出,那么合闸触点TBJVTBJ这条回路导通,防跳电压继电器TBJV将会电压自保持,自保持中的TBJV触点闭合,在HBJ旁的TBJV常闭触点将断开,切断合闸回路,防止断路器跳跃。
如果跳闸期间没有分闸命令存在,则在断路器完成分闸后,跳闸回路被DL常开接点断开,TBJ电流线圈失电,此时由于合闸接点一直是断开的,不能形成TBJV电压自保持,复归。TBJV重新闭合,合闸回路完好,不影响下次的跳合闸。
由以上动作过程,我们可以看出防跳的本质就是防合,将断路器保持在跳闸状态,防跳由跳闸回路防跳电流继电器TBJ启动,合闸回路防跳电压继电器TBJV保持实现。
下面来思考两个问题?
1.防跳回路的存在会不会影响正常的合闸?
不会影响正常合闸的,因为在正常的分合闸过程中,分闸指令发出后TBJ启动防跳回路,同时自保持跳闸回路,在跳闸完成后辅助接点DL会切断跳闸回路,TBJ失电,退出防跳回路。此时并不会影响正常合闸。
2.会不会出现TBJ还未启动防跳回路,辅助接点DL就已经断开跳闸回路的情况?
如果TBJ动作不迅速,快速完成跳闸后,TBJ不能合上,确实无法启动防跳回路,所以要求TBJ防跳继电器的灵敏度必须要高,接于跳闸回路的TBJ电流线圈,要求其在分闸时造成的压降要小,规程规定不能大于控制电源额定电压的5%。TBJ电流线圈的额定动作电流不能大于分闸电流的50%,保证TBJ在跳闸过程中可靠动作。
06、控制回路的闭锁
为保证断路器工作的安全,控制回路往往采取多种闭锁措施,当条件不满足时,禁止断路器的操作。常见的闭锁回路一般有三种:
(1)断路器的操作系统异常时对分、合闸回路进行闭锁。当液压机构的液压、空气操动机构的空气压力过高或过低,弹簧操动机构弹簧未储能,SF6断路器的SF6压力低等,这些都将串接在跳、合闸回路中的常闭接点断开,不允许断路器分合。
(2)存在不同电源需要并列的场合,断路器控制回路要增加同期闭锁回路。
(3)为了满足防误操作需要,在断路器的操作回路中应增加防误闭锁回路,在不具备操作条件时将控制回路断开。