一:水泵选型设计关注点:

二:本次培训讲师介绍:

三:关注点展开介绍:
①:水泵分类:
看图说话

②:水泵选型主要参数:

②:空调系统中水泵选型:
离心泵:
水泵开动前,先将泵和进水管灌满水,水泵运转后,在叶轮高速旋转而产生的离心力的作用下,叶轮流道里的水被甩向四周,压入蜗壳,叶轮入口形成真空,水池的水在外界大气压力下沿吸水管被吸入补充了这个空间。继而吸入的水又被叶轮甩出经蜗壳而进入出水管。由此可见,若离心泵叶轮不断旋转,则可连续吸水、压水,水便可源源不断地从低处扬到高处或远方。


1:离心泵的一般特点:
(1)水沿离心泵的流经方向是沿叶轮的轴向吸入,垂直于轴向流出,即进出水流方向互成90。
(2)由于离心泵靠叶轮进口形成真空吸水,因此在起动前必须相泵内和吸水管内灌注引水,或用真空泵抽气,以排出空气形成真空,而且泵壳和吸水管路必须严格密封,不得漏气,否则形不成真空,也就吸不上水来。
(3)由于叶轮进口不可能形成绝对真空,因此离心泵吸水高度不能超过10米,加上水流经吸水管路带来的沿程损失,实际允许安装高度(水泵轴线距吸入水面的高度)远小于10米。如安装过高,则不吸水;此外,由于山区比平原大气压力低,因此同一台水泵在山区,特别是在高山区安装时,其安装高度应降低,否则也不能吸上水来。
2:水泵选型主要参数:
1、流量:单位时间内泵所输送的流体量。
2、扬程:泵所输送的单位重量流量的流体从进口至出口的能量增值。
3、功率:在单位时间内通过泵的流体所获得的总能量。
4、效率:对轴功率被流体利用的程度。
3:空调系统中水泵选型:
(1)冷冻水流量计算:

举例计算:
按照单台制冷机组1402KW,3台设备选择冷冻水泵流量。
则:L=1402/1.163*5=241m3/h
安全系数取1.1,则265m3/h
注意事项

(2)冷冻水泵扬程计算:
H=蒸发器阻力+末端阻力(风机盘管或空调箱)+过滤器阻力+分集水器阻力+管道阻力
举例计算:
按照单台制冷机组1402KW,3台设备选择冷冻水泵扬程。
则:H=8+4+3+4+4*(1+0.5)=25m
安全系数取1.1,则27.5m
冷水管道阻力100~300pa/m,最大不超过400pa/m
注意事项

水力计算时注意


(3)冷却水流量计算:

举例计算:
按照单台制冷机组1402KW,3台设备选择冷却水泵流量。
则:L=1402*1.3/1.163*5=314m3/h
或
L=(1402+1402/4.5)*/1.163*5=295m3/h
安全系数取1.1,则325m3/h
(3)冷却水扬程计算:
1)H=冷凝器阻力+冷却塔阻力+管道阻力
举例计算:
按照单台制冷机组1402KW,3台设备选择冷却水泵扬程。
则:H=8+8+3*(1+0.5)=20.5m
安全系数取1.1,则23m
看图说话


2)H=冷凝器阻力+冷却塔阻力+管道阻力+提升高度
举例计算:
按照单台制冷机组1402KW,3台设备选择冷却水泵扬程。
则:H=8+8+3*(1+0.5)+3=23.5m
安全系数取1.1,则26m
看图说话


④:水泵配置原则:
1、两管制空调系统中,宜分别设置冷水循环泵和热水循环泵;
2、如果冷水循环泵兼做热水循环泵,冬季输送热水时,易改变水泵的转速,使系统工况吻合;
3、水泵的流量与主机的流量一一对应,做到一机一泵;
4、对于高层建筑中,需要考虑泵体能承受的静水压力;
5、冷水系统中,宜选用比转数低的单级离心泵,对于流量大于500m3/h的,可以采用双吸泵;
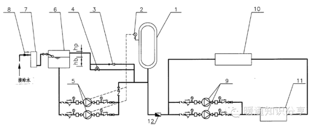
⑤:补水泵选型:
补水泵设计选型(05K210)
看图说话











以上图片部分来自网络、规范、图集等
四:小编总结:
水泵选型不管是设计人员还是施工人员在设计、选型时都会把流量及扬程适当地放大,导致了我们选出来使用的水泵电量耗能非常高,当然造价随之增加,这种状况在行业内,不管你是去问行业老法师或者去问厂家专业人士,他们也会跟你说,没问题。
小编也会告诉你,当然没问题,但这样的方式真的好吗?答案是:不好,非常之不好。既浪费又可耻。是什么样的环境导致这种情况而生的呢?小编只能告诉你:是责任!责任!责任(重要的事情说三遍)。
小小的水泵为何和责任牵扯到一起呢?且听小编说:你水泵的流量计算出来实际为200m每小时,扬程为25m,应用到实际的项目中敢用吗?流量实际运行时如果达不到怎么办?扬程到实际用的时候打不出来水怎么办?这也就是导致我们实际计算出来的流量扬程都会在最后适当加一个所谓的安全系数,为自己留条后路。