
等电位连接全套施工参考CAD详图

等电位连接全套施工参考CAD详图
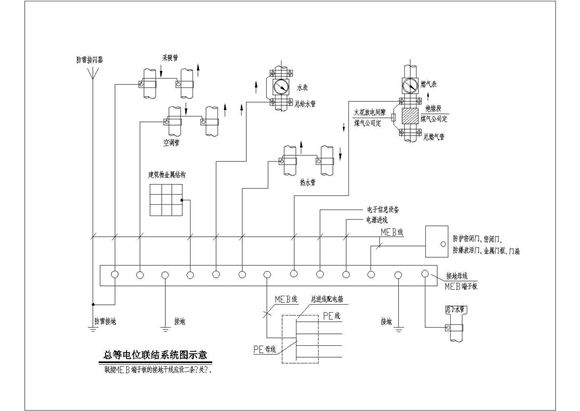
本工程为等电位连接全套施工参考CAD详图,,包含总等电位联结系统图示意、卫生间等电位联结详图等,图纸内容完整,表达清晰,制图严谨,欢迎设计师下载使用

等电位连接全套施工参考CAD详图

等电位连接全套施工参考CAD详图
本工程为等电位连接全套施工参考CAD详图,,包含总等电位联结系统图示意、卫生间等电位联结详图等,图纸内容完整,表达清晰,制图严谨,欢迎设计师下载使用
声明:资源收集自网络或用户分享,仅供学习参考,如侵犯您的权益,请联系我们处理。
不能下载?报告错误