规范网
更新
当前位置:
规范网
资料
内容详情
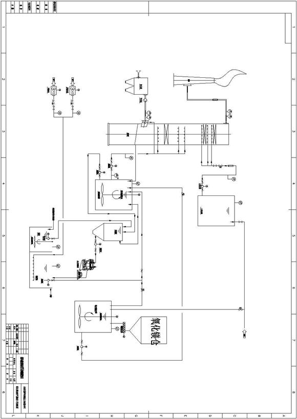
某地氧化镁法脱硫工艺流程图
某地氧化镁法脱硫工艺流程图
某地氧化镁法脱硫工艺流程图
本标题为某地氧化镁法脱硫工艺流程图,其内容包括:氧化镁仓,地坑池搅拌器等仅供参考。
加入收藏
下载文件
声明:资源收集自网络或用户分享,仅供学习参考,如侵犯您的权益,请联系我们处理。
不能下载?报告错误
下页:
高效混凝沉淀池设计图
相关推荐
项目经理们直呼哇塞成本方圆图四大工具
想要真石漆不发花?请认真看完这篇外墙真石漆施工技术指引
细节见真章碧桂园标杆项目装修全过程管理及工艺亮点照片
武汉钢框架混凝土核心筒施工汇报
屋顶构造做法及细部构造培训讲义
某地氧化镁法脱硫工艺流程图
下载文件
免费下载
标签
旅游规范
法兰标准
国密密码规范
教师发言稿
水产规范
照明标准
生产总结
上海市标准
信息总结
财务总结
弱电
电源线标准
稀土规范
水利
装修
钢球标准
插头标准
化工规范
采购总结
企业工作计划
锻件标准
机械制图标准
海关规范
食用油标准
思想汇报
17J927-1
学校方案
山西省标准